سازمان پسماند: در تلاشیم از گاز متان تهران برق تولید کنیم!

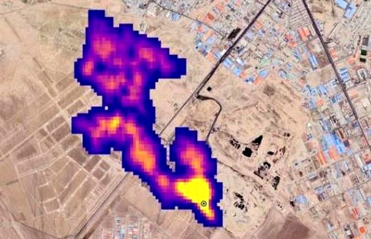
رویداد۲۴ به گزارش ایسنا، چندی پیش بود که ناسا از وجود ابر پنج کیلومتری متان در چند نقطه از دنیا و بر فراز جنوب شهر تهران خبر داد. آدرسی در عکس منتشر شده ناسا بود که به مجتمع دفن زباله آرادکوه میرسید. در همین راستا نیز رئیس مرکز ملی هوا و تغییر اقلیم سازمان حفاظت محیط زیست گفت بخش قابل توجهی از زبالهها در آرادکوه دفن میشود که تولید متان دارند.
پس از دی اکسید کربن، متان دومین گاز گلخانهای مهم است و آنطور که انجمن جهانی هواشناسی اعلام کرده، میزان این گاز به بالاترین حد در ۴۰ سال گذشته رسیده است؛ گازی که ۸۰ برابر قویتر از دی اکسید کربن است. از آنجا که متان گاز بدون بو و بدون رنگ است، امکان ردیابی آن چندان کار راحتی نیست، اما ماهوارهها امکان شناسایی این آلاینده را دارند.
پس از اعلام این خبر توسط ناسا مسئولین شهرداری تهران با کمی عجله ابتدا وجود گاز متان در مجموعه آرادکوه را تکذیب کردند و با زیر سوال بردن گزارشهای ناسا تلاش در انکار موضوع داشتند، به طوریکه علیرضا زاکانی، شهردار تهران در جمع خبرنگاران درباره موضوع وجود ابر متان در بالای آرادکوه میگوید: هنوز از سوی دستگاههای بالادستی چیزی به ما اعلام نشده است و البته ناسا همه چیزش دروغ است و این هم دروغ است؛ این در حالیست که بعد از این اظهاراتش از تشکیل گروهی از نخبگان دانشگاهی برای بررسی این موضوع نیز خبر داد.
در واکنش دیگری عزیزی، مدیرعامل سازمان مدیریت پسماند تهران هم در ابتدا درباره وجود ابر متان بر فراز مجموعه آرادکوه گفته بود: این موضوع صرفا در حد یک گزارش خبری منتشر شده و پرسش ما از دانشکده محیط زیست دانشگاه تهران و محیط زیست تهران با این پاسخ مواجه شد که هنوز به صورت مکتوب از دستگاههای بالادستی در این خصوص چیزی منتشر نشده و این مسئله تنها در حد یک خبر است که نیاز به بررسی دارد.
وی با تاکید بر اینکه ما اقدامی که در کهریزک موجب تولید گاز متان شود انجام ندادهایم اضافه کرده بود: البته بحث پسماندتر در مجموعه آرادکوه وجود دارد که هوادهی برای آن انجام میشود؛ اما اقدامی که گاز متان در این مجموعه تولید کند ما نداشتهایم. محلهای مختلفی در کهریزک وجود دارد که میتواند در این مسئله عامل باشد. البته اگر اصل موضوع تایید شود، ولی هنوز گزارشی در این خصوص به صورت مکتوب نداشتهایم.
بیشتر بخوانید: ماجرای گزارش ناسا درباره توده گاز متان در تهران چیست؟/ شهرداری «ناسا» را با «سیا» اشتباه گرفته است
به گزارش ایسنا، این اظهارات در حالی مطرح شد که آرش میلانی رئیس کمیته محیط زیست شورای شهر پنجم با تأیید وجود گاز متان در آرادکوه اعلام میکند که در دوره پنجم مدیریت شهری پیگیریهای زیادی برای جذب سرمایه گذار انجام شد و حتی یک شرکت متعلق به کره جنوبی اعلام آمادگی کرد که در این زمینه سرمایه گذاری کند.
وی اظهار کرده بود: به دلیل تحریمهایی که در دوره ترامپ علیه ایران وضع شد سرمایه گذار کرهای دچار مشکل شد و نتوانست نسبت به مدیریت گاز متان در تهران به ما کمک کند. گاز متان یکی از گازهای آلاینده است که در بحث تغییر اقلیم بسیار مورد توجه قرار گرفته، چرا که چند برابر دی اکسید کربن اثر منفی در گرمایش زمین دارد؛ بنابراین گزارش، عزیزی در اظهار نظری جدید در گفتگو با ایسنا، ضمن تأیید وجود گاز متان در مجموعه آرادکوه و بررسی این موضوع در گذشته میگوید: درباره استحصال گاز متان در مجموعه آرادکوه ۳ سال قبل یعنی در سال ۱۳۹۸ قرارداد اولیهای با شرکت کرهای منعقد شد و مطالعات اولیه ۶ ماه انجام شد و مقرر شد هم از CVM اعتبار کربن آن استفاده کنیم و هم از فروش برق آن؛ لذا قراردادی منعقد شد و دوستان ۶ ماه کارهای مطالعاتی انجام دادند و رفتند که برای آغاز کار بیایند که موضوع برجام پیش آمد.
وی افزود: متاسفانه پرسنل این شرکت رفتند و هرچه پیغام دادیم اعلام کردند که صبر کرده ایم که ببینیم چه اتفاقی میافتد، اما ما صبر نکردیم و تمامی سعی خود را میکنیم با شرکتهای دانش بنیان داخلی این فرایند را پیش ببریم و به هیچ عنوان این فرایند متوقف نشده است.
وی تاکید میکند: در کشورهای دیگر نیز فراخوان بین المللی مجدد زدیم و هم با شرکتهای داخلی خودمان با چند مجموعه در حال مذاکره هستیم این اقدامات قبل از اینکه ناسا گزارش ارائه کند در حال انجام بود، چرا که منبع انرژی خوبی است و ما خودمان میخواهیم گاز آن را به برق تبدیل کنیم و این کار در مجموعه آرادکوه در حال رقم خوردن است و ان شاالله خروجی آن نیز مشخص شود.



خدایا این کشور رو از دروغ و ریا و پست فطرتی مسولین محافظت بفرما.
شخصیت و منش و مرام زاکانیِ دروغگو صلوات !