ابر توده متان قابل کتمان نیست/ به زاکانی اطلاعات درستی نداده اند

رویداد۲۴ ایسنا نوشت: سرپرست مرکز ملی هوا و تغییر اقلیم سازمان حفاظت محیط زیست ضمن اشاره به اینکه ابرمتان در جنوب تهران قابل کتمان نیست، گفت: از شهرداری تهران درخواست میکنیم که ایستگاههایی جهت سنجش میزان انتشار این گاز قرار دهد همچنین پروژههایی را جهت استحصال گاز متان تعریف کند چراکه بهراحتی در حال از دست دادن این ظرفیت هستیم.
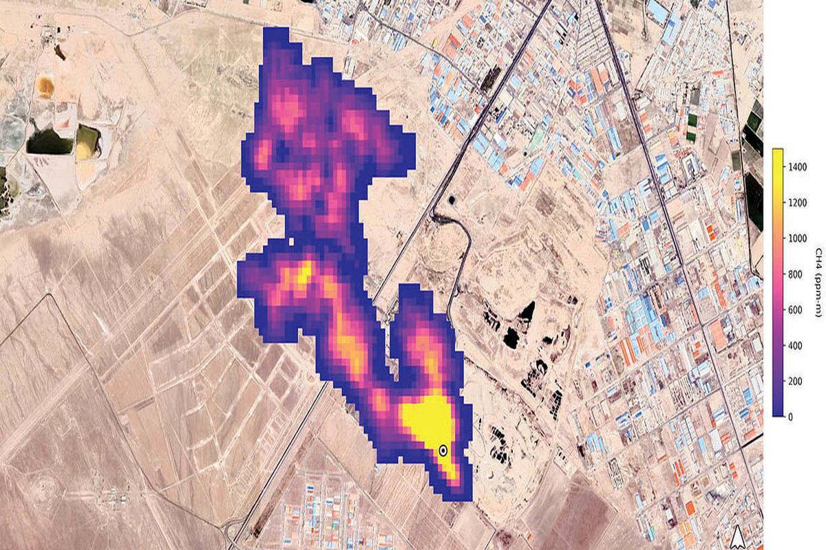
درپی انتشار گزارشی از سوی ناسا مبنی بر وجود توده گاز متان بر فراز سایت پسماند آرادکوه که ۷ آبانماه سروصدای زیادی به پا کرده بود، محیط زیست وجود آن را تایید و شهرداری تهران تکذیب کرد.
حال با گذشت بیش از یک ماه داریوش گل علیزاده - سرپرست مرکز ملی هوا و تغییر اقلیم سازمان حفاظت محیط زیست - درباره انتشار گاز متان اظهارکرد: متان گاز گلخانهای است که اکنون از مراکزی مانند دامداریها، گاوداریها و مراکز دفن زباله متصاعد میشود. مرکز آرادکوه نیز بیش از ۶۰ سال است که به محل دفن زباله تبدیل شده و مقدار قابل توجهی گاز متان در آن مکان وجود دارد که البته این موضوع ظرفیت بسیار خوبی است.
شرکت کرهای و استحصال انرژی از گاز متان
وی افزود: در سال ۹۵ قرار بود یک شرکت کرهای برای استحصال از گاز متان اقداماتی را در ایران انجام دهد چراکه درآمد بسیاری را میتوان از این طریق به دست آورد. از این گاز میتوانیم برای تولید انرژی در کشور استفاده و تهدید فعلی را به فرصت تبدیل کنیم.
گلعلیزاده ضمن اشاره به مکاتبات انجام شده درباره تصاعد گاز متان اظهار کرد: ما از گذشته پیگیر استحصال گاز متان توسط شهرداری تهران بودهایم. به همین دلیل قرار بود قراردادی با شرکتی کرهای بسته شود که البته منعقد نشد. در سال ۹۸ نیز شهردار تهران مکاتبهای را با دولت انجام داد که این قرارداد منعقد شود تا از گاز متان در حال انتشار استحصال و به نحو احسن استفاده کنیم.
ساماندهی آرادکوه نیاز به کمک مالی دارد؟
وی در پاسخ به سوال ایسنا که آیا این موضوع نیاز به کمک مالی دارد، توضیح داد: نیاز به منابع مالی جدید نداریم چراکه شرکتهای سرمایهگذار داخلی برای تامین مابع مالی وجود دارند. با این کار منافع مشترکی نیز برای بخش خصوصی و شهرداری تهران ایجاد میشود تا بتوانند آرادکوه را سامان دهند.
ابر توده متان ۵ کیلومتری قابل کتمان نیست
سرپرست مرکز ملی هوا و تغییر اقلیم سازمان حفاظت محیط زیست در ادامه درباره طیفسنج استفاده شده در گزارش ناسا گفت: این سنجده در تیرماه امسال به کار گرفته شد. به وسیله آن ۵۰ نقطه در دنیا شناسایی شد که از آنها گاز متان متصاعد و باعث تشکیل ابر متان شده است.
وی تاکید کرد: تشکیل ابر متان و انتشار این گاز از مراکز پسماند قابل کتمان نیست و قطعا این پدیده وجود دارد. من فکر میکنم به شهردار تهران اطلاعات درستی منتقل نشده است البته انتظار این بود که همکارانی که در بخش مدیریت پسماند شهرداری تهران فعالیت میکنند، اطلاعات دقیقتری را در اختیار مدیران بالادستیشان و شورای شهر قرار دهند.
گلعلیزاده درباره صحت میزان ابر توده متان به طول پنج کیلومتر گفت: تصاویر ماهوارهای سالهاست که مانند مستندات، پژوهشها و تحقیقات مراکز دانش بنیان کشور است و قابل کتمان نیست. ما اگر این مسئله را نپذیریم، در نتیجه به دنبال راه حل آن نیز نخواهیم رفت. باید این واقعیت را قبول کنیم که چنین مشکلی وجود دارد البته این گاز آلاینده نیست و گلخانهای است. گاز بسیار موثری نیز است، اما حتما باید به فکر جلوگیری از انتشار آن باشیم.
درخواست محیط زیست از شهرداری تهران
سرپرست مرکز ملی هوا و تغییر اقلیم سازمان حفاظت محیط زیست با اشاره به درخواست محیط زیست از شهرداری تهران گفت: درخواست میکنیم که شهرداری تهران ایستگاههایی جهت سنجش میزان انتشار این گاز قرار دهد همچنین پروژههایی را جهت استحصال گاز متان تعریف کند چراکه بهراحتی در حال از دست دادن این ظرفیت هستیم.
وی تاکید کرد: انرژی در کشور ما ارزان است. اگر قیمت انرژی واقعیسازی میشد، ما از تمام ابزار و منابع در اختیار استفاده میکردیم تا از این منبع انرژی استفاده کنیم.
رفع مشکل آرادکوه؛ برعهده شهرداری یا محیط زیست؟
گلعلیزاده در پایان در پاسخ به سوالی که آیا محیط زیست نیز برای رفع مشکل آرادکوه میتواند همکاریهای لازم را داشته باشد یا این کار تنها به عهده شهرداری است؟ گفت: مدیریت اجرایی آن به عهده شهرداری است. سازمان محیط زیست نیز در کنارشان است. محیط زیست پروژههای در حال انجام را هم راستا با اهداف هر دو سازمان میکند همچنین به عنوان یک دستگاه نظارتی بازدید و نظارتهای خود را نیز انجام میدهد. به علاوه کارگروه ملی پسماند نیز میتواند از ظرفیت خود برای تامین منابع مالی از طریق دولت برای پروژهها و طرحهایی که نیاز به منابع مالی دارد، اقدام کند.



گل علیزاده ،شهرداری رااشتباهی گرفته ،وظيفه شهرداری شعارنویسی دیوارسفارتخانه ها،رفع مشکل برجام وغیره است،. ، 
